|
产品展示
联系我们
地址:无锡市钱桥工业园
手机: 18168892286 传真:0510-82628805
|
|
产品展示
PRODUCT
当前位置:首页 > 产品展示
辊道马达减速器

辊道电机减速器特点
辊道电机减速器(JB/T 5562一1991)采取电动机和减速器直联式,由电动机直接驱动圆柱齿轮减速器或行星齿轮减速器进行传动,包括YZD、YGL、YZL、YGX、YZX五种型式,机电合为一体,结构紧凑,体积小,安装方便,可靠性高,使用寿命长。主要适用于轧机(传动比i≤12.5)及连铸机(i≥25)单独传动运输辊道,其负荷特性为启动较频繁,带负荷启动,且正、反两向运转,也可用于其他负荷相似或较轻的机械传动。工作环境温度为-40~50℃,低于0℃时,启动前应预热,高于40℃时,应采取降温措施。
辊道电机减速器的型号与标记
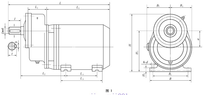
(1)YZD型一YZG型电机(Y系列辊道专用三相异步电机)与单级圆柱齿轮减速器组成的辊道电机减速器。
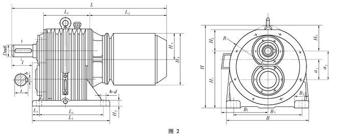
(2)YGL型一YGAG型电机(Y系列辊道专用三相异步电机)与二级圆柱齿轮减速器组成的辊道电机减速器。
(3)YZL型一YZG型电机与二级圆柱齿轮减速器组成的辊道电机减速器。
(4)YGX型一YGAG型电机与行星齿轮减速器组成的辊道电机减速器。
(5)YZX型一YZG型电机与行星齿轮减速器组成的辊道电机减速器。
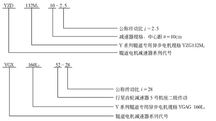
2. 标记

YZD、YGL、YZL、YGX、YZX辊道电机减速器实体模型

YZD型辊道减速机实体模型 YGL、YZL型辊道减速机实体模型

YGX、YZX型辊道减速机实体模型
YZD型辊道电机减速器主要尺寸

|
型号 |
a |
L |
B |
H |
L1 |
L2 |
L3 |
L4 |
L5 |
B1 |
B2 |
B3 |
H1 |
H2 |
D(m6) |
l |
b |
t |
d |
质量/kg |
|
YZD112M107 |
75 |
≤480 |
250 |
330 |
85 |
192 |
305 |
140 |
235 |
190 |
125 |
125 |
190 |
15 |
35 |
58 |
10 |
38 |
12 |
70 |
|
YZD132M110 |
100 |
≤633 |
275 |
355 |
115 |
270 |
401 |
178 |
260 |
216 |
140 |
145 |
236 |
17 |
45 |
82 |
14 |
48.5 |
12 |
119 |
|
YZD132M210 |
100 |
≤633 |
275 |
355 |
115 |
270 |
401 |
178 |
260 |
216 |
140 |
145 |
236 |
17 |
45 |
82 |
14 |
48.5 |
12 |
125 |
YGL、YZL型减速器主要尺寸

|
型号 |
中心距 |
L
≤ |
B |
H |
L1 |
L2 |
L3 |
L4 |
L5 |
B1 |
B2 |
B3 |
H1 |
H2 |
H3 |
H4 |
H5 |
H6 |
R |
D
(m6) |
l |
b |
t |
d |
质量m/kg |
|
高速级a1 |
低速级a2 |
|
YGL132M117 |
75 |
100 |
695 |
320 |
333 |
158 |
392 |
30 |
270 |
330 |
250 |
70 |
220 |
200 |
120 |
132 |
265 |
28 |
133 |
155 |
45 |
82 |
14 |
48.5 |
24 |
150 |
|
YGL132M217 |
75 |
100 |
695 |
320 |
333 |
158 |
392 |
30 |
270 |
330 |
250 |
70 |
220 |
200 |
120 |
132 |
265 |
28 |
133 |
155 |
45 |
82 |
14 |
48.5 |
24 |
160 |
|
YGL160L127 |
118 |
150 |
975 |
482 |
460 |
217 |
568 |
33 |
350 |
410 |
380 |
90 |
250 |
300 |
145 |
160 |
315 |
32 |
160 |
218 |
65 |
105 |
18 |
69 |
28 |
350 |
|
YGL180L127 |
118 |
150 |
955 |
482 |
485 |
217 |
548 |
33 |
350 |
410 |
380 |
90 |
290 |
300 |
145 |
185 |
370 |
32 |
160 |
218 |
65 |
105 |
18 |
69 |
28 |
378 |
|
YZL132M117 |
75 |
100 |
734 |
320 |
333 |
158 |
431 |
30 |
270 |
330 |
250 |
70 |
— |
200 |
120 |
143 |
285 |
28 |
133 |
155 |
45 |
82 |
14 |
48.5 |
24 |
142 |
|
YZL132M217 |
75 |
100 |
734 |
320 |
333 |
158 |
431 |
30 |
270 |
330 |
250 |
70 |
— |
200 |
120 |
143 |
285 |
28 |
133 |
155 |
45 |
82 |
14 |
48.5 |
24 |
154 |
|
YZL160M127 |
118 |
150 |
876 |
480 |
460 |
217 |
464 |
33 |
350 |
410 |
380 |
90 |
— |
300 |
145 |
163 |
325 |
32 |
160 |
218 |
65 |
105 |
18 |
69 |
28 |
272 |
|
YZL160M227 |
118 |
150 |
876 |
480 |
460 |
217 |
464 |
33 |
350 |
410 |
380 |
90 |
— |
300 |
145 |
163 |
325 |
32 |
160 |
218 |
65 |
105 |
18 |
69 |
28 |
285 |
YGX、YZX型减速器主要尺寸

|
型号 |
L
≤ |
B |
H |
L1 |
L2 |
L3 |
L4 |
L5 |
B1 |
B2 |
B3 |
H1 |
H2 |
H3 |
H4 |
R |
D
(m6) |
l |
b |
t |
d |
质量m/kg |
|
YGX132M111 |
698 |
280 |
307 |
268 |
340 |
33 |
190 |
240 |
220 |
60 |
220 |
140 |
265 |
132.5 |
22 |
133 |
50 |
82 |
14 |
53.5 |
20 |
142 |
|
YGX132M211 |
698 |
280 |
307 |
268 |
340 |
33 |
190 |
240 |
220 |
60 |
220 |
140 |
265 |
132.5 |
22 |
133 |
50 |
82 |
14 |
53.5 |
20 |
158 |
|
YGX132M121 |
716 |
305 |
325 |
286.5 |
340 |
25.5 |
205 |
265 |
235 |
65 |
220 |
140 |
265 |
132.5 |
25 |
140 |
60 |
105 |
18 |
64 |
25 |
165 |
|
YGX132M221 |
716 |
305 |
325 |
286.5 |
340 |
25.5 |
205 |
265 |
235 |
65 |
220 |
140 |
265 |
132.5 |
25 |
140 |
60 |
105 |
18 |
64 |
25 |
181 |
|
YGX160L141 |
978 |
380 |
425.5 |
373 |
486 |
48 |
250 |
310 |
320 |
75 |
250 |
180 |
315 |
157.5 |
33 |
180 |
80 |
130 |
22 |
85 |
28 |
323 |
|
YGX132M122 |
825 |
305 |
325 |
382 |
340 |
27 |
280 |
340 |
235 |
65 |
220 |
140 |
265 |
132.5 |
25 |
140 |
60 |
105 |
18 |
64 |
25 |
167 |
|
YGX132M242 |
907 |
380 |
425.5 |
465 |
340 |
40 |
355 |
415 |
320 |
75 |
220 |
180 |
265 |
132.5 |
33 |
180 |
75 |
105 |
20 |
79.5 |
28 |
238 |
|
YGX160L152 |
1195 |
420 |
465 |
590 |
486 |
62 |
445 |
535 |
360 |
75 |
250 |
200 |
315 |
157.5 |
35 |
200 |
90 |
130 |
25 |
95 |
28 |
446 |
|
YZX132M121 |
746 |
305 |
363 |
286.5 |
370 |
25.5 |
205 |
265 |
235 |
65 |
— |
140 |
285 |
142.5 |
25 |
140 |
60 |
105 |
18 |
64 |
25 |
153 |
|
YZX132M221 |
746 |
305 |
363 |
286.5 |
370 |
25.5 |
205 |
265 |
235 |
65 |
— |
140 |
285 |
142.5 |
<, , , , , , , , , , , , , , , , , , , , , , , , , ;, ;, ;, DIV align=center onselect="null">25
|
140 |
60 |
105 |
18 |
64 |
25 |
155 |
|
YZX160M141 |
945 |
380 |
440 |
373 |
453 |
48 |
250 |
310 |
320 |
75 |
— |
180 |
325 |
162.5 |
33 |
180 |
80 |
130 |
22 |
85 |
28 |
247 |
|
YZX132M242 |
946 |
380 |
403 |
465 |
370 |
40 |
355 |
415 |
320 |
75 |
— |
180 |
285 |
142.5 |
33 |
180 |
75 |
105 |
20 |
79.5 |
28 |
222 |
|
YZX160M152 |
1061 |
420 |
465 |
590 |
365 |
62 |
445 |
535 |
360 |
75 |
— |
200 |
325 |
162.5 |
35 |
200 |
90 |
130 |
25 |
95 |
28 |
360 |
YZD、YGL、YZL、YGX、YZX型减速器的承载能力
|
型号 |
电 机 |
减速器 |
|
型号 |
功率
P/kW |
转速n/
r·min-1 |
转矩/N·m |
公称传动比iN |
|
1.4 |
1.6 |
1.8 |
2 |
2.24 |
|
额定
MH |
启动
Mn |
按电机转矩计算的输出转矩/N·m |
|
MT |
MQ |
MT |
MQ |
MT |
MQ |
MT |
MQ |
MT |
MQ |
|
YZD112M107 |
YZG112M1 |
1.5 |
920 |
15.5 |
37.9 |
20.5 |
49.9 |
23.5 |
56.8 |
26.4 |
64.6 |
29.4 |
71.5 |
32.3 |
80.3 |
|
YZD132M110 |
YZG132M1 |
2.2 |
908 |
23.1 |
57 |
31.0 |
76.6 |
35.5 |
87.6 |
39.9 |
98.5 |
44.4 |
109.4 |
49.7 |
122.6 |
|
YZD132M210 |
YZG132M2 |
3.7 |
915 |
38.5 |
96 |
51.7 |
129.0 |
59.1 |
147.5 |
66.5 |
165.9 |
73.9 |
184.3 |
82.8 |
206.4 |
|
YGL132M117 |
YGAG132M1 |
1.7 |
830 |
19.5 |
48 |
25.7 |
63.2 |
29.3 |
72.2 |
33.0 |
81.2 |
36.7 |
90.2 |
41.1 |
101.1 |
|
YGL132M217 |
YGAG132M2 |
2.2 |
840 |
24.9 |
67 |
32.7 |
88.2 |
37.4 |
100.8 |
42.1 |
113.4 |
46.8 |
126.0 |
52.4 |
141.1 |
|
YGL160L127 |
YGAG160L1 |
4 |
600 |
60 |
150 |
78.9 |
197.4 |
90.2 |
225.6 |
101.5 |
253.8 |
112.8 |
282.0 |
126.3 |
315.8 |
|
YGL180L127 |
YGAG180L1 |
6.7 |
615 |
112 |
280 |
147.4 |
368.5 |
168.4 |
421.1 |
189.5 |
473.8 |
210.6 |
526.4 |
235.8 |
589.6 |
|
YZL132M117 |
YZG132M1 |
2.2 |
908 |
23.1 |
57 |
30.4 |
75.0 |
34.7 |
85.7 |
39.1 |
96.4 |
43.4 |
107.2 |
48.6 |
120.0 |
|
YZL132M217 |
YZG132M2 |
3.7 |
915 |
38.5 |
96 |
50.6 |
126.3 |
57.9 |
144.4 |
65.1 |
162.4 |
72.4 |
110.5 |
81.1 |
202.1 |
|
YZL160M127 |
YZG160M1 |
5.8 |
927 |
59.7 |
149 |
78.6 |
196.1 |
89.8 |
224.1 |
101.0 |
252.1 |
112.2 |
280.1 |
125.7 |
313.7 |
|
YZL160M227 |
YZG160M2 |
7.5 |
940 |
76.1 |
190 |
100.1 |
250.0 |
114.5 |
285.8 |
128.8 |
321.5 |
143.1 |
357.2 |
160.2 |
400.1 |
|
型号 |
电 机 |
减速器 |
|
型号 |
功率
P/kW |
转速n/
r·min-1 |
转矩/N·m |
公称传动比iN |
|
2.5 |
2.8 |
3.15 |
3.55 |
4 |
|
额定
MH |
启动
Mn |
按电机转矩计算的输出转矩/N·m |
|
MT |
MQ |
MT |
MQ |
MT |
MQ |
MT |
MQ |
MT |
MQ |
|
YZD112M107 |
YZG112M1 |
1.5 |
920 |
15.5 |
37.9 |
36.2 |
89.1 |
41.6 |
99.9 |
46.3 |
113.4 |
— |
— |
— |
— |
|
YZD132M110 |
YZG132M1 |
2.2 |
908 |
23.1 |
57 |
55.4 |
136.8 |
62.1 |
153.2 |
69.8 |
172.4 |
— |
— |
— |
— |
|
YZD132M210 |
YZG132M2 |
3.7 |
915 |
38.5 |
96 |
92.4 |
230.4 |
103.5 |
258.0 |
116.4 |
290.3 |
— |
— |
— |
— |
|
YGL132M117 |
YGAG132M1 |
1.7 |
830 |
19.5 |
48 |
45.8 |
112.8 |
51.3 |
126.3 |
57.7 |
142.1 |
65.1 |
160.2 |
73.3 |
180.5 |
|
YGL132M217 |
YGAG132M2 |
2.2 |
840 |
24.9 |
67 |
58.5 |
157.5 |
65.5 |
176.3 |
73.7 |
198.4 |
83.1 |
223.6 |
93.6 |
252.0 |
|
YGL160L127 |
YGAG160L1 |
4 |
600 |
60 |
150 |
141.0 |
352.5 |
157.9 |
394.8 |
177.7 |
444.2 |
200.2 |
500.6 |
225.6 |
564.0 |
|
YGL180L127 |
YGAG180L1 |
6.7 |
615 |
112 |
280 |
263.2 |
658.0 |
294.8 |
736.9 |
331.6 |
829.1 |
373.7 |
934.4 |
421.1 |
1052.8 |
|
YZL132M117 |
YZG132M1 |
2.2 |
908 |
23.1 |
57 |
54.3 |
134.0 |
60.8 |
150.0 |
68.4 |
168.8 |
77.1 |
190.2 |
86.9 |
214.3 |
|
YZL132M217 |
YZG132M2 |
3.7 |
915 |
38.5 |
96 |
90.5 |
225.6 |
101.3 |
252.7 |
114.0 |
284.3 |
126.5 |
320.4 |
145.0 |
360.9 |
|
YZL160M127 |
YZG160M1 |
5.8 |
927 |
59.7 |
149 |
140.3 |
350.1 |
157.1 |
392.2 |
176.8 |
440.4 |
99.2 |
247.2 |
224.5 |
560.2 |
|
YZL160M227 |
YZG160M2 |
7.5 |
940 |
76.1 |
190 |
178.8 |
446.8 |
200.3 |
500.1 |
225.3 |
562.6 |
253.9 |
634.0 |
286.1 |
714.4 |
|
型号 |
电 机 |
减速器 |
|
型号 |
功率
P/kW |
转速
n/
r·min-1 |
转矩
/N·m |
公称传动比iN |
|
4.5 |
5 |
5.6 |
6.3 |
1.4
~3.15 |
3.55
~5.6 |
6.3
~8 |
|
额定
MH |
启动
Mn |
按电机转矩计算的输出转矩/N·m |
按齿轮承载能力计算
的额定输出转矩
M2/N·m |
|
MT |
MQ |
MT |
MQ |
MT |
MQ |
MT |
MQ |
|
YZD112M107 |
YZG112M1 |
1.5 |
920 |
15.5 |
37.9 |
— |
— |
— |
— |
— |
— |
— |
— |
93.1 |
— |
— |
|
YZD132M110 |
YZG132M1 |
2.2 |
908 |
23.1 |
57 |
— |
— |
— |
— |
— |
— |
— |
— |
235.2 |
— |
— |
|
YZD132M210 |
YZG132M2 |
3.7 |
915 |
38.5 |
96 |
— |
— |
— |
— |
— |
— |
— |
— |
235.2 |
— |
— |
|
YGL132M117 |
YGAG132M1 |
1.7 |
830 |
19.5 |
48 |
82.5 |
203.0 |
91.7 |
225.6 |
102.6 |
252.7 |
115.5 |
284.2 |
196 |
343 |
441 |
|
YGL132M217 |
YGAG132M2 |
2.2 |
840 |
24.9 |
67 |
105.3 |
283.4 |
117.0 |
315.0 |
131.0 |
352.7 |
147.5 |
396.8 |
196 |
343 |
441 |
|
YGL160L127 |
YGAG160L1 |
4 |
600 |
60 |
150 |
253.8 |
634.5 |
282.0 |
705.0 |
315.8 |
789.6 |
355.3 |
888.3 |
911 |
1421 |
1617 |
|
YGL180L127 |
YGAG180L1 |
6.7 |
615 |
112 |
280 |
473.8 |
1184.4 |
526.4 |
1316.0 |
589.6 |
1473.9 |
663.3 |
1658.2 |
911 |
1421 |
1617 |
|
YZL132M117 |
YZG132M1 |
2.2 |
908 |
23.1 |
57 |
97.7 |
241.1 |
108.6 |
267.9 |
121.6 |
300.0 |
136.8 |
337.6 |
196 |
343 |
441 |
|
YZL132M217 |
YZG132M2 |
3.7 |
915 |
38.5 |
96 |
162.9 |
406.1 |
181.0 |
451.2 |
202.7 |
505.3 |
228.0 |
568.5 |
196 |
343 |
441 |
|
YZL160M127 |
YZG160M1 |
5.8 |
927 |
59.7 |
149 |
252.5 |
630.3 |
280.6 |
700.3 |
314.3 |
784.3 |
353.5 |
882.4 |
911 |
1421 |
1617 |
|
YZL160M227 |
YZG160M2 |
7.5 |
940 |
76.1 |
190 |
321.9 |
803.7 |
351.7 |
893.0 |
400.6 |
1000.2 |
450.7 |
1125.2 |
911 |
1421 |
1617 |
149
|
型号 |
电 机 |
减速器 |
|
型号 |
功率
P/kW |
转速
n/
r·min-1 |
转矩/N·m |
公称传动比iN |
|
5 |
5.6 |
6.3 |
7.1 |
8 |
|
额定
MH |
启动
Mn |
按电机转矩计算的输出转矩/N·m |
|
MT |
MQ |
MT |
MQ |
MT |
MQ |
MT |
MQ |
MT |
MQ |
|
YGX132M111 |
YGAG132M1 |
1.7 |
830 |
19 |
48 |
91.2 |
230.4 |
102.1 |
258 |
114.9 |
290.3 |
129.5 |
327.2 |
145.9 |
368.6 |
|
YGX132M211 |
YGAG132M2 |
2.2 |
840 |
26 |
67 |
124.8 |
321.6 |
139.8 |
360 |
157.2 |
405.2 |
177.2 |
456.7 |
199.7 |
514.6 |
|
YGX132M121 |
YGAG132M1 |
1.7 |
830 |
19 |
48 |
91.2 |
230.4 |
102.1 |
258 |
114.9 |
290.3 |
129.5 |
327.2 |
145.9 |
368.6 |
|
YGX132M221 |
YGAG132M2 |
2.2 |
840 |
26 |
67 |
124.8 |
321.6 |
139.8 |
360 |
157.2 |
405.2 |
177.2 |
456.7 |
199.7 |
514.6 |
|
YGX160L141 |
YGAG160L1 |
4 |
600 |
60 |
150 |
288 |
720 |
822.6 |
806.4 |
362.9 |
907.2 |
408.9 |
1022.4 |
460.8 |
1152 |
|
YZX132M121 |
YZG132M1 |
2.2 |
908 |
23 |
57 |
110.4 |
273.6 |
123.6 |
306.4 |
139.1 |
344.7 |
156.7 |
388.5 |
176.6 |
437.8 |
|
YZX132M221 |
YZG132M2 |
3.7 |
915 |
38 |
96 |
182.4 |
460.8 |
204.3 |
516.1 |
229.8 |
580.6 |
259 |
654.3 |
291., 8<, /DIV> |
7, 37.3 |
|
YZX160M141 |
YZG160M1 |
5.8 |
927 |
59 |
283.2 |
715.2 |
317.2 |
801 |
356.8 |
901.1 |
402 |
1015 |
453 |
1144 |
|
YGX132M122 |
YGAG132M1 |
1.7 |
830 |
19 |
48 |
— |
— |
— |
— |
— |
— |
— |
— |
— |
— |
|
YGX132M242 |
YGAG132M2 |
2.2 |
840 |
26 |
67 |
— |
— |
— |
— |
— |
— |
— |
— |
— |
— |
|
YGX160L152 |
YGAG160L1 |
4 |
600 |
60 |
150 |
— |
— |
— |
— |
— |
— |
— |
— |
— |
— |
|
YZX132M242 |
YZG132M2 |
3.7 |
915 |
38 |
96 |
— |
— |
— |
— |
— |
— |
— |
— |
— |
— |
|
YZX160M152 |
YZG160M1 |
5.8 |
927 |
59 |
149 |
— |
— |
— |
— |
— |
— |
— |
— |
— |
— |
|
型号 |
电 机 |
减速器 |
|
型号 |
功率
P/kW |
转速
n/
r·min-1 |
转矩/N·m |
公称传动比iN |
|
5 |
5.6 |
6.3 |
7.1 |
8 |
|
额定
MH |
启动
Mn |
按电机转矩计算的输出转矩/N·m |
|
MT |
MQ |
MT |
MQ |
MT |
MQ |
MT |
MQ |
MT |
MQ |
|
YGX132M111 |
YGAG132M1 |
1.7 |
830 |
19 |
48 |
164.2 |
414.7 |
182.4 |
460.8 |
204.3 |
516.1 |
228 |
576 |
— |
— |
|
YGX132M211 |
YGAG132M2 |
2.2 |
840 |
26 |
67 |
224.6 |
578.9 |
249.6 |
643.2 |
279.6 |
720.3 |
312 |
804 |
— |
— |
|
YGX132M121 |
YGAG132M1 |
1.7 |
830 |
19 |
48 |
164.2 |
414.7 |
182.4 |
460.8 |
204.3 |
516.1 |
228 |
576 |
— |
— |
|
YGX132M221 |
YGAG132M2 |
2.2 |
840 |
26 |
67 |
224.6 |
518.7 |
249.6 |
643.2 |
279.6 |
720.3 |
312 |
804 |
— |
— |
|
YGX160L141 |
YGAG160L1 |
4 |
600 |
60 |
150 |
518.4 |
1296 |
576 |
1440 |
645 |
1612.8 |
720 |
1800 |
— |
— |
|
YZX132M121 |
YZG132M1 |
2.2 |
908 |
23 |
57 |
198.7 |
492.5 |
220.8 |
547.2 |
247.3 |
612.8 |
276 |
684 |
— |
— |
|
YZX132M221 |
YZG132M2 |
3.7 |
915 |
38 |
96 |
328.3 |
809.4 |
364.8 |
921.6 |
408.5 |
1032 |
456 |
1152 |
— |
— |
|
YZX160M141 |
YZG160M1 |
5.8 |
927 |
59 |
149 |
509.7 |
1281 |
566.4 |
1430 |
634.3 |
1602 |
708 |
1788 |
— |
— |
|
YGX132M122 |
YGAG132M1 |
1.7 |
830 |
19 |
48 |
— |
— |
— |
— |
— |
— |
— |
— |
456 |
1152 |
|
YGX132M242 |
YGAG132M2 |
2.2 |
840 |
26 |
67 |
— |
— |
— |
— |
— |
— |
— |
— |
624 |
1608 |
|
YGX160L152 |
YGAG160L1 |
4 |
600 |
60 |
150 |
— |
— |
— |
— |
— |
— |
— |
— |
1440 |
3600 |
|
YZX132M242 |
YZG132M2 |
3.7 |
915 |
38 |
96 |
— |
— |
— |
— |
— |
— |
— |
— |
912 |
2304 |
|
YZX160M152 |
YZG160M1 |
5.8 |
927 |
59 |
149 |
— |
— |
— |
— |
— |
— |
— |
— |
1416 |
3576 |
|
型号 |
电 机 |
减速器 |
|
型号 |
功率
P/kW |
转速
n/
r·min-1 |
转矩
/N·m |
公称传动比iN |
|
28 |
31.5 |
40 |
5.6 |
6.3~8 |
9~10 |
11.2~12.5 |
25~40 |
|
额定
MH |
启动
Mn |
按电机转矩计算的输出转矩/N·m |
按齿轮承载能力计算的
额定输出转矩M2/N·m |
|
MT |
MQ |
MT |
MQ |
MT |
MQ |
|
YGX132M111 |
YGAG132M1 |
1.7 |
830 |
19 |
48 |
— |
— |
— |
— |
— |
— |
735 |
607.6 |
421.4 |
313.6 |
— |
|
YGX132M211 |
YGAG132M2 |
2.2 |
840 |
26 |
67 |
— |
— |
— |
— |
— |
— |
735 |
607.6 |
421.4 |
313.6 |
— |
|
YGX132M121 |
YGAG132M1 |
1.7 |
830 |
19 |
48 |
— |
— |
— |
— |
— |
— |
1195.6 |
852.6 |
597.8 |
441 |
— |
|
YGX132M221 |
YGAG132M2 |
2.2 |
840 |
26 |
67 |
— |
— |
— |
— |
— |
— |
1195.6 |
852.6 |
597.8 |
441 |
— |
|
YGX160L141 |
YGAG160L1 |
4 |
600 |
60 |
150 |
— |
— |
— |
— |
— |
— |
2293.2 |
1675.8 |
1166.2 |
882 |
— |
|
YZX132M121 |
YZG132M1 |
2.2 |
908 |
23 |
57 |
— |
— |
— |
— |
— |
— |
1195.6 |
852.6 |
597.8 |
441 |
— |
|
YZX132M221 |
YZG132M2 |
3.7 |
915 |
38 |
96 |
— |
— |
— |
— |
— |
— |
1195.6 |
852.6 |
597.8 |
441 |
— |
|
YZX160M141 |
YZG160M1 |
5.8 |
927 |
59 |
149 |
— |
— |
— |
— |
— |
— |
2293.2 |
1675.8 |
1166.2 |
882 |
— |
|
YGX132M122 |
YGAG132M1 |
1.7 |
830 |
19 |
48 |
510.7 |
1290 |
574.6 |
1451.5 |
729.0 |
1843 |
— |
— |
— |
— |
1568 |
|
YGX132M242 |
YGAG132M2 |
2.2 |
840 |
26 |
67 |
698.9 |
1801 |
786.2 |
2026 |
998.4 |
2572.8 |
— |
— |
— |
— |
2940 |
|
YGX160L152 |
YGAG160L1 |
4 |
600 |
60 |
150 |
1612.9 |
4032 |
1814.4 |
4536 |
2304 |
5760 |
— |
— |
— |
— |
4312 |
|
YZX132M242 |
YZG132M2 |
3.7 |
915 |
38 |
96 |
1021.4 |
2580 |
1149.1 |
2903 |
1459.2 |
3686 |
— |
— |
— |
— |
2940 |
|
YZX160M152 |
YZG160M1 |
5.8 |
927 |
59 |
149 |
1585 |
4005 |
1784 |
4505.7 |
2265 |
5721.6 |
— |
— |
— |
— |
4312 |
注:表中MH—额定转矩,N·m;Mn—启动转矩N·m。
辊道电机减速器实际传动比
| 公称传动比iN型号规格 |
1.4 |
1.6 |
1.8 |
2 |
2.24 |
2.5 |
2.8 |
3.15 |
3.55 |
4 |
4.5 |
5 |
|
YZD112M107 |
1.400 |
1.565 |
1.810 |
1.950 |
2.278 |
2.471 |
2.75 |
3.111 |
|
|
|
|
|
YZD132M110 |
1.407 |
1.600 |
1.826 |
1.955 |
2.250 |
2.474 |
2.810 |
3.105 |
|
|
|
|
|
YZD132M210 |
|
YGL132M117 |
1.400 |
1.565 |
1.810 |
2.043 |
2.296 |
2.567 |
2.736 |
3.059 |
3.537 |
3.953 |
4.419 |
5.109 |
|
YGL132M217 |
|
YZL132M117 |
|
YZL132M217 |
|
YGL160L127 |
1.393 |
1.626 |
1.818 |
2.097 |
2.265 |
2.468 |
2.848 |
3.075 |
3.494 |
4.081 |
4.427 |
4.815 |
|
YGL180L127 |
|
YGL160M127 |
|
YZL160M227 |
|
YGX132M111 |
|
|
|
|
|
|
|
|
|
|
|
4.95 |
|
YGX132M211 |
|
YGX132M121 |
|
|
|
|
|
|
|
|
|
|
|
4.95 |
|
YGX132M221 |
|
YZX132M121 |
|
YZX132M221 |
|
YGX160L141 |
|
|
|
|
|
|
|
|
|
|
|
5.000 |
|
YZX160M141 |
|
YGX132M122 |
|
|
|
|
|
|
|
|
|
|
|
|
|
YGX132M222 |
|
|
|
|
|
|
|
|
|
|
|
|
|
YZX132M222 |
|
YGX160L152 |
|
|
|
|
|
|
|
|
|
|
|
|
, , ,
|
5.6 |
6.3 |
7.1 |
8 |
9 |
10 |
11.2 |
12.5 |
25 |
28 |
31.5 |
35.5 |
40 |
|
|
|
|
|
|
|
|
|
|
|
|
|
|
|
|
|
|
|
|
|
|
|
|
|
|
|
|
|
5.365 |
6.207 |
|
|
|
|
|
|
|
|
|
|
|
|
5.497 |
6.000 |
|
|
|
|
|
|
|
|
|
|
|
|
5.526 |
6.176 |
7.000 |
8.077 |
8.839 |
9.938 |
11.36 |
12.23 |
|
|
|
|
|
|
5.526 |
6.176 |
7.000 |
8.077 |
9.198 |
9.800 |
11.31 |
12.25 |
|
|
|
|
|
|
5.500 |
6.188 |
7.071 |
8.250 |
8.833 |
9.938 |
11.36 |
12.23 |
|
|
|
|
|
|
|
|
|
|
|
|
|
|
24.50 |
27.56 |
30.57 |
34.65 |
39.92 |
|
|
|
|
|
|
|
|
|
25.00 |
27.50 |
30.94 |
35.36 |
41.25 |
| , ,
|
|
|
|
|
|
|
|
25.50 |
28.05 |
31.56 |
36.06 |
42.08 |
|
新标准(JB/T 5562一1991)与旧标准(JB/ZQ4003一1983)辊道电机减速器型号对照见下表。
|
辊道电机减速器 |
电机 |
|
新标准
JB/T 5562一1991 |
旧标准
JB/ZQ 4003一1983 |
新标准
JB/T 5562一1991 |
旧标准
JB/ZQ 4003一1983 |
|
YZD 112 M107 |
GD3107 |
YZG 112 M1 |
JG 231-6 |
|
YZD 132 M110 |
JD 1110;GD 4110 |
YZG 132 M1 |
JZ 211-6;JG 241-6 |
|
YZD 132 M210 |
JD 1210;GD 4210 |
YZG 132 M2 |
JZ 212-6;JG 242-6 |
|
YGL 132 M117 |
GL 4117 |
YGAG 132 M1 |
JG 241-6 |
|
YGL 132 M217 |
GL 4217 |
YGAG 132 M2 |
JG 242-6 |
|
YGL 160 L127 |
GL 5127 |
YGAG 160 L1 |
JG 251-8 |
|
YGL 180 L127 |
GL 5227 |
YGAG 180 L1 |
JG 252-8 |
|
YZL 132 M117 |
JL 1117 |
YZG 132 M1 |
JZ 211-6 |
|
YZL 132 M217 |
JL 1217 |
YZG 132 M2 |
JZ 212-6 |
|
YZL 160 M127 |
JL 2127 |
YZG 160 M1 |
JZ 221-6 |
|
YZL 160 M227 |
JL 2227 |
YZG 160 M2 |
JZ 222-6 |
|
YGX 132M111 |
GX 4111 |
YGAG 132 M1 |
JG 241-6 |
|
YGX 132 M211 |
GX 4211 |
YGAG 132 M2 |
JG 242-6 |
|
YGX 132 M121 |
GX 4121 |
YGAG 132 M1 |
JG241-6 |
|
YGX 132 M221 |
GX 4221 |
YGAG 132 M2 |
JG 242-6 |
|
YGX 160 L141 |
GX 5141 |
YGAG 160 L1 |
JG 251-8 |
|
YZX 132 M121 |
JX 1121 |
YZG 132 M1 |
JZ211-6 |
|
YZX 132 M221 |
JX 1221 |
YZG 132 M2 |
JZ212-6 |
|
YZX 160 M141 |
JX 2141 |
YZG 160 M1 |
JZ 221-6 |
|
YGX 132 M122 |
GX 4122 |
YGAG 132 M1 |
JG 241-6 |
|
YGX 132 M242 |
GX 4242 |
YGAG 132 M2 |
JG 242-6 |
|
YGX 160 L152 |
GX 5152 |
YGAG 160 L1 |
JG 251-8 |
|
YZX 132 M242 |
JX 1242 |
YZG 132 M2 |
JZ 212-6 |
|
YZX 160 M152 |
JX 2152 |
YZG 160 M1 |
JZ221-6 |
|